Введение
Энергообеспечение удаленных от линий централизованного электроснабжения поселений является важной экономической задачей развития малонаселенных территорий Российской Федерации [1]. В особенности остро эта проблема стоит для северных и восточных регионов страны, где спорадически распределенные по территории приуроченные к местам экономического интереса (например, по добыче полезных ископаемых) населенные пункты находятся на существенной дистанции от основных промышленных центров, в связи с чем их электроснабжение с помощью строительства линий электропередач является экономически нецелесообразным из-за недопустимых потерь при передаче электроэнергии на столь большие расстояния, а также по причине высоких затрат на само строительство этих линий [2]. В данных условиях люди вынуждены прибегать к применению автономных систем электроснабжения для обеспечения своих потребностей в электроэнергии. При этом чаще всего в качестве решения используется применение дизель-генераторных установок (ДГУ), являющихся приоритетным вариантом выбора по причине таких преимуществ, как сравнительно малая стоимость ввода единицы генерируемой мощности, простота обслуживания (в том числе в виде малых квалификационных требований, предъявляемых к персоналу), возможность масштабирования электростанции на их основе [3]. Однако, несмотря на это, ДГУ обладают и рядом недостатков, наиболее существенным из которых, вносящим наибольший вклад в конечную стоимость единицы вырабатываемой электроэнергии, является зависимость эффективности выработки энергии двигателем внутреннего сгорания от его текущей нагрузки [4].
На рис. 1 представлен характерный график зависимости эффективности выработки электроэнергии ДГУ, выраженный в относительном коэффициенте полезного действия (КПД), понимаемом как частное от КПД ДГУ на текущем мощностном режиме к КПД ДГУ на номинальном режиме. Из него видно, что по мере снижения нагрузки ДГУ эффективность ее снижается, в результате чего повышаются затраты топлива на выработку единицы электроэнергии и, как следствие, растет ее себестоимость.
С другой стороны, работа ДГУ на частичной мощности является неизбежным режимом эксплуатации вследствие проектирования электростанции на их основе с расчетом на максимально возможное потребление, которое достигается в энергосистеме в крайне ограниченные периоды работы [6]. Большую часть времени электростанция работает на частичной нагрузке, связанной с естественными колебаниями потребления электроэнергии как производствами, так и индивидуальными потребителями.
На рис. 2 показан характеристический график изменения потребления электроэнергии в автономной сети электроснабжения малого поселения. Как видно из представленного графика, колебания потребления электроэнергии развиваются в существенном диапазоне значений, при этом большая часть времени характеризуется потреблением на уровне 10–30 % от пикового значения.

Рис. 1. Зависимость эффективности ДГУ от ее относительной нагрузки Примечание: график составлен на основе усреднения данных, приведенных в [5, с. 41]

Рис. 2. График изменения потребления электроэнергии малым поселением с автономной системой электроснабжения Примечание: график заимствован из источника [7]
Обозначенная проблема не нова и оттого имеет достаточно большое количество решений в виде различных способов управления двигателем внутреннего сгорания (ДВС) в составе ДГУ для повышения эффективности его работы на режимах частичной нагрузки [7; 8]. Однако большинство из них запрашивают внесение изменений в ключевые узлы силовой установки, такие как топливная система [9], либо даже цилиндро-поршневая группа [10], что не всегда возможно для устаревших агрегатов, находящихся в эксплуатации [11], а решения на уровне электростанции в целом, например в виде обеспечения дискретизации мощностей, запрашивают существенные материальные вложения на их реализацию. В результате этого потенциал экономии топлива на существующих ДГУ оказывается довольно часто нереализованным, что приводит к увеличению экономического бремени потребителей электроэнергии дороговизной производимой ДГУ электроэнергии.
Цель исследования – исследование возможностей экономии топлива дизель-генераторной установкой при ее работе на режиме неполной мощности (частичной нагрузки) за счет управления параметрами давления и температуры входящего в цилиндры воздуха.
Материалы и методы исследования
Анализ причин снижения эффективности выработки энергии ДВС в составе ДГУ позволяет сделать вывод о том, что наибольший вклад в уменьшение эффективности вносят изменяющиеся при снижении нагрузки ДВС процессы сгорания в сторону снижения основных параметров химической кинетики этого процесса [12; 13]. Так, меньшая мощность ДВС приводит к снижению давления наддува при газотурбинном наддуве, в результате чего температура поступающего в цилиндры воздуха снижается. Дополнительно, поскольку давление наддува снижается непропорционально уменьшению топливоподачи, растет коэффициент избытка воздуха, что дополнительно ухудшает процесс сгорания топлива.
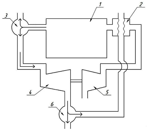
Ранее было предложено решение [14], в котором управляемыми параметрами ДВС в составе ДГУ являлись температура поступающего в цилиндры воздуха и его массовый расход. При этом изменение массового расхода воздуха, отвечающее необходимости поддержания коэффициента избытка воздуха на наиболее оптимальном с точки зрения экономичности ДГУ значении, осуществляется за счет частичного перепуска выхлопных газов до турбины турбокомпрессора в выхлопную систему двигателя специальным перепускным устройством таким образом, чтобы меньший расход отработавших газов на турбинную часть турбокомпрессора приводил к снижению располагаемой турбиной мощности, что вследствие ее механической связи с компрессорной частью турбокомпрессора приводит к снижению мощности компрессора, к снижению давления наддува. Изменение же температуры поступающего в цилиндры воздуха осуществляется за счет частичного перепуска выхлопных газов после турбины турбокомпрессора на несмешивающий подогреватель поступающего в цилиндры воздуха, устанавливаемый после компрессора. Схематично система управления по предложенному решению представлена на рис. 3.

Рис. 3. Предлагаемая схема управления материально-энергетическими параметрами поступающего в цилиндры воздуха. 1 – ДВС, 2 – несмешивающий подогреватель входящего воздуха; 3, 6 – клапаны перепуска газов, 4 – турбина турбокомпрессора, 5 – компрессор турбокомпрессора. Стрелками показано движение выхлопных газов двигателя Примечание: составлен авторами по результатам данного исследования
Задававшиеся при моделировании параметры ДВС
|
Количество цилиндров |
6, рядное расположение |
Система охлаждения |
Жидкостная |
|
Тактность |
4 |
Количество впускных клапанов на цилиндр |
4 |
|
Мощность (номинальная), кВт |
150 |
Количество топливных форсунок на цилиндр / количество струй |
1/7 |
|
Частота вращения, об/мин |
1500 |
Давление впрыска топлива, бар |
более 1500 |
|
Топливо |
Тяжелое дизельное |
Угол опережения впрыска, град. угла поворота коленвала |
10 |
|
Диаметр поршней, мм |
150 |
Продолжительность впрыска, град. угла поворота коленвала |
30 |
|
Ход поршней, мм |
180 |
Цикловая подача топлива на номинальном режиме, г |
0,183 |
|
Степень сжатия |
13 |
Кинематическая схема ДВС |
Кривошипно- шатунный механизм |
|
Давление турбонаддува в номинальном режиме, бар |
2 |
Наличие охладителя воздуха |
Нет |
|
Давление воздуха в окружающей среде / его температура, бар/К |
1/300 |
Система рециркуляции отработавших газов |
Нет |
Примечание: составлена авторами на основе полученных данных в ходе исследования
Однако применимость предложенного решения следует оценивать по потенциальной его эффективности, в результате чего в данной работе была поставлена цель провести исследование предложенного решения для оценки его эффективности.
Для оценки эффективности предложенного решения было проведено моделирование работы ДВС в составе ДГУ на различных мощностных режимах и параметрах входящего в цилиндры воздуха в программном комплексе «РК Дизель» версии 4.3.0.189, реализующего теоретико-эмпирические методы расчета параметров работы ДВС [15]. Параметры двигателя, использовавшиеся при моделировании, представлены в таблице.
Моделирование проводилось для каждого мощностного режима в диапазоне 20–100 % номинальной мощности с шагом в 10 %, давления наддува в диапазоне 1–2 бар с шагом в 0,1 бар и температуры наддувного воздуха в диапазоне 315–450 К с шагом в 5 К. В результате моделирования для различных режимов работы были получены значения удельных расходов топлива на выработку единицы энергии, которые ввиду того, что полученные данные представляли собой совокупность конкретных дискретных значений удельных расходов топлива для заданных параметров давления и температуры входящего в цилиндры воздуха при конкретной мощности двигателя, были аппроксимированы в виде соответствующих заданному мощностному режиму и давлению наддува зависимостей расходов топлива от температуры поступающего в цилиндры воздуха следующим образом:

где ηT,P – значение удельного расхода топлива на выработку энергии при заданных значениях относительной мощности двигателя N (в долях от номинальной) и значениях давления поступающего в цилиндры воздуха P (в барах); T – температура поступающего в цилиндры воздуха (в К); a,b,c – некоторые коэффициенты.
Аппроксимация по представленному выражению проводилась с помощью встроенной функции построения аппроксимирующих кривых в Microsoft Excel на основе графиков зависимостей удельного расхода топлива на выработку энергии от температуры воздуха на входе в цилиндры при заданных давлениях наддува и относительной мощности. Пример графического нахождения аппроксимирующей зависимости с указанием уравнения аппроксимирующей кривой для относительной мощности ДВС равной 0,3 и давления воздуха на входе в цилиндры равной 1,2 бар, представлен на рис. 4.
Далее полученные аппроксимирующие зависимости были использованы для построения блока внутри модели программного комплекса MatLab Simulink, позволявшего находить значения удельного расхода топлива при различных промежуточных по отношению к имевшимся точкам моделирования значениях давления наддува и относительной мощности двигателя для любых значений текущей мощности, давления наддувного воздуха и его температуры (а не по фиксированным значениям).
Для этого использовалась линейная интерполяция значений по полученным аппроксимирующим функциям по следующему алгоритму. Сначала определяется с помощью имеющихся в инструментарии программного комплекса блоков диапазон относительных мощностей двигателя в который попадали вводные данные в промежутке 0,1, как представлено на рис. 5.
Далее, после перехода в соответствующий выбранному диапазону нагрузок блок расчетов (Subsystem на рис. 5) внутри него аналогичным способом осуществляется выбор диапазона давлений воздуха на входе в цилиндры в диапазоне (разница между наибольшим, верхним, и наименьшим, нижним, значением) в промежутке 0,1 бар.

Рис. 4. Пример нахождения аппроксимирующей зависимости (графически) Примечание: составлен авторами по результатам данного исследования

Рис. 5. Подсистема выбора диапазона мощности Примечание: составлен авторами по результатам данного исследования
После этого производится вычисление значения удельного расхода топлива на выработку энергии для верхнего предела относительной мощности двигателя для верхнего и нижнего предела давлений по отдельности, после чего процедура повторяется и для нижнего предела относительной мощности по полученным ранее аппроксимирующим зависимостям. В каждом пределе мощности для верхнего и нижнего диапазона давления производится линейная интерполяция следующего вида:
и

где ηNmax,T,P и ηNmin,T,P – удельные расходы топлива на выработку энергии для заданного значения текущего давления Pm, бар, текущей температуры T, К, для верхнего Nmax и нижнего Nmin значения диапазона относительной мощности соответственно; aPmax, bPmax, cPmax – коэффициенты аппроксимирующего уравнения для верхнего диапазона давления; aPmin, bPmin, cPmin – нижнего диапазона, Pm – задаваемое значение давления, для которого производится вычисление, бар; Pmax – давление верхнего диапазона, бар.
Затем полученные значения удельного расхода топлива повторно интерполируются по диапазону мощностей по следующему выражению:

где ηN,T,P – удельный расход топлива на выработку энергии для любого заданного значения относительной мощности двигателя N, температуры поступающего в цилиндры воздуха T, К и давления воздуха, поступающего в цилиндры P, бар; ηNmax,T,P – значения удельного расхода топлива, рассчитанные для верхнего диапазона относительной мощности по выражению выше; ηNmin,T,P – для нижнего диапазона; Nmax – верхний диапазон относительной мощности; Nm – задаваемая относительная мощность.
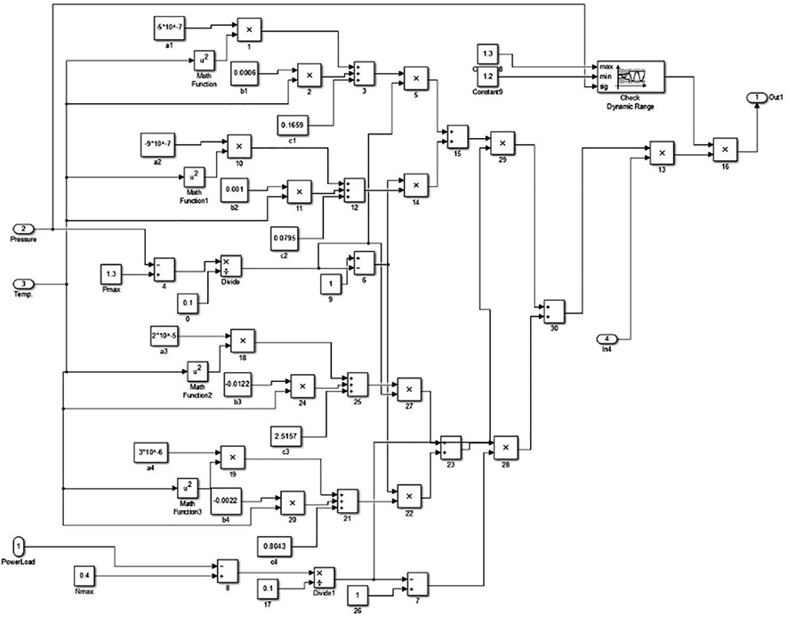
Пример внутренней структуры расчетного блока в системе MatLab Simulink, выполняющий вышеуказанные вычисления для диапазона относительной мощности в 0,3–0,4, давления поступающего в цилиндры воздуха в диапазоне 1,2–1,3 бар, представлен на рис. 6.
Данный блок расчета удельного расхода топлива на выработку электроэнергии был включен в модель ДГУ, собранную из готовых и тривиальных блоков математических преобразований Matlab Simulink, структура которой представлена на рис. 7.
В результате ключевым отличием полученной модели от ранее известных в литературных источниках является учет влияния параметров входящего в цилиндры двигателя воздуха на значения удельного расхода топлива, а не только от значения текущей относительной мощности.
Результаты исследования и их обсуждение
На основе полученной модели была проведена серия экспериментов, в которых путем варьирования параметров давления и температуры поступающего в цилиндры ДВС воздуха для широкого диапазона мощностных режимов были определены наиболее эффективные с точки зрения экономичности двигателя указанные параметры, а также значения удельных расходов топлива.

Рис. 6. Блок расчета удельного расхода топлива Примечание: составлен авторами по результатам данного исследования

Рис. 7. Функциональная структура модели ДГУ Примечание: составлен авторами по результатам данного исследования

Рис. 8. Удельный расход топлива на выработку энергии на номинальном режиме и при применении регулирования Примечание: составлен авторами по результатам данного исследования
Наилучшие достигаемые параметры при применении предложенного способа управления в сравнении с номинальными представлены на рис. 7.
Значения удельных расходов топлива на относительных мощностях более 50 % не показаны на рис. 7, так как разница в значениях расходов топлива при номинальном режиме и с применением регулирования в данной области является незначительной, близкой к погрешности использовавшейся для расчетов модели (определяемой суммарной погрешностью аппроксимирующих функций и начальных данных для аппроксимации).
Как видно из рис. 8, заметный прирост эффективности работы ДВС при применении предложенного способа регулирования согласно результатам эксперимента наблюдается при снижении относительной мощности ДВС до 30 % и ниже, составляя в случае с 20 % нагрузки 27,7 % удельного расхода топлива относительно номинального режима.
Таким образом, результаты моделирования работы ДГУ показывают потенциально существенную экономию топлива, которую можно достичь его применением для уже имеющихся в эксплуатации ДГУ путем модернизации газовоздушного тракта ДВС в ее составе.
Заключение
В ходе данной работы была рассмотрена потенциальная возможность применения нового способа управления ДГУ на основе изменения количества поступающего в ходе такта наполнения цилиндров свежего воздуха и его температуры. В результате моделирования работы ДГУ в системе MatLab Simulink с полученными на основе расчетных данных программного комплекса РК Дизель блоками вычисления удельного расхода топлива при различных параметрах входящего воздуха, было показано, что применение такого способа регулирования позволяет добиться существенной экономии топлива при работе ДГУ на режиме частичных нагрузок, достигающей 27,7 % при мощности в 20 % от номинальной.
Библиографическая ссылка
Пухов А. А., Черный С. П. УПРАВЛЕНИЕ ДИЗЕЛЬ-ГЕНЕРАТОРНОЙ УСТАНОВКОЙ ДЛЯ СНИЖЕНИЯ РАСХОДА ТОПЛИВА НА РЕЖИМЕ ЧАСТИЧНОЙ МОЩНОСТИ // Современные наукоемкие технологии. 2026. № 2. С. 69-77;URL: https://top-technologies.ru/en/article/view?id=40673 (дата обращения: 22.04.2026).
DOI: https://doi.org/10.17513/snt.40673



